
SERIES
SIZE
Displacement
25cc2527.3cc2836cc36
Option Sol V/V
BlankWith outSWithOption Wheel
BlankWith outSWithOption Wheel
GP116.2+4.5ccGP218.3 + 4.5ccGP312.1 + 6.5ccGP46.5ccGP516.2 + 6.5ccGP618.3 + 6.5cc

SPECIFICATIONS
| Model | Displacement (cm²/rev) | Rated Pressure (kgf/cm²) | Flow (l/min) | Max speed ofr self priming (rpm) | Application (Ton) | |||
|---|---|---|---|---|---|---|---|---|
| A1 | A2 | A3 | A4 | |||||
| KP2D25(W)-GP1 | 25 | 25 | 16.2 | 4.5 | 220 | 3,250 | 343.2 | 13~17 |
| KP2D28D(W)-GP2 | 27.3 | 27.3 | 18.2 | 4.5 | 220 | 2,700 | 588.4 | 20~25 |
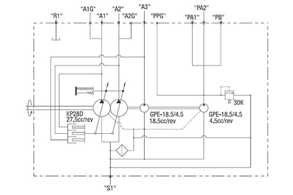
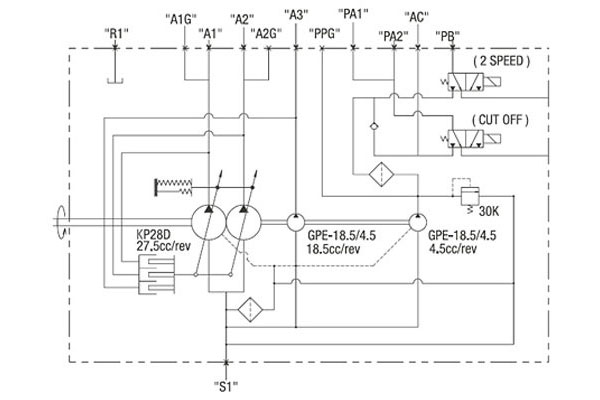
CIRCUIT DIAGRAM
KP2D25

KP2D25W

DIMENSIONS

"A" SPLINE
| No. of teeth | N | 13 |
|---|---|---|
| Module | M | 16/32 |
| Pres.Angle | α | 30 |
| Diameter | D | Ø20.6375 |
| Type of teeth | - | Flat root side fit |
FLANGE MOUNTING FACE FOR DELIVERY PORT
| Port Size | Description | Port |
|---|---|---|
| SAE A 1-1/2 | Input port | S1 |
| PF 1/2 | Output port | A1,A2,A3 |
| PF 3/8 | Output port | PA2 |
| PF 1/4 | Output port | PA2 |
| Gauge port | A1G,A2G,A3G | |
| PF 1/8 | Output port | PB |
| M10 X P1.0 | Air port | R1 |
DIMENSIONS
| L1 | L2 | L3 | L4 | L5 | L6 | L7 | L8 | L9 |
|---|---|---|---|---|---|---|---|---|
| 182.2 | 28.0 | 28.0 | 109.3 | 90.1 | 162 | 102.9 | 103.1 | 348.6 |
| L10 | L11 | L12 | L13 | L14 | L15 | L16 | L17 | L20 |
| 203.6 | 247.3 | 52.7 | 15 | 33 | 101.6 | 129.2 | 5 | 98 |